塔樓式干粉砂漿生產線主要設備配置及參數

一工機械    發布時間:03-11
  • 塔樓式預拌干混砂漿生產工藝和技術
  •  
塔樓式預拌砂漿生產線方案的工藝設計,所有原材料一次提升到位,主要用于生產普通干粉砂漿,兼顧生產特種砂漿。見工藝流程示意圖及結構方案圖。
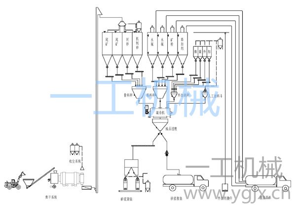
1、主要產品的工藝流程
工藝流程見下圖:
砂漿生產線配置
砂漿生產設備布置見下圖:
 砂漿生產線效果圖
方案特點:
A、原料采用一次提升,沒有中間轉運環節,大幅度降運行成本;
B、物料采用塔樓式物流原理,原料由高到低流動,生產過程簡潔,設備占地面積少,易于封閉無塵管理。
C、多儲倉設置,便于多種廢棄原料應用及多品種砂漿生產;
D、砂子有多種搭配,有利于原料選擇,降低材料陳本;
E、全自動操作,高效環保。
二、干混砂漿生產流程描述
1、骨料烘干:
A、砂子三回程烘干機,小時產量60噸。該烘干機采用三套筒結構,設備長度大幅度縮短,減少占地面積,提高熱利用率。
B、變頻調速皮帶機供料,依據骨料潮濕程度調整供料速度,確保出料含水率和烘干產量的匹配。
C、大收塵、高通風,提高除塵效果,保護環境。
D、根據當地條件選用熱源。有兩種選擇,一是配件沸騰爐,用以燃燒生物燃料或煤炭;二是配做燃燒室,用以燃燒天然氣或油。
E、烘干的骨料經過篩分去粗后進入提升機。篩分機可選用振動篩或圓筒篩。
2、物料儲備:
A、骨料儲備倉4只,用于儲存不同種類或不同級配的骨料。如機制砂,河砂,工業尾礦等。實際使用時,通過砂源的選擇及優化配合比設計。各分倉分別設有高低位料位計、排氣罩等附件。
 骨料經過烘干系統去除水分,按要求篩除超標顆粒,通過斗式提升機和分配器進入相應筒倉儲存。
B、粉料儲備倉4只,水泥、礦粉、脫硫石膏及砂漿專用外加劑(稠化粉)各一只:脫硫石膏為電廠廢棄物,經處理用于砂漿生產,可代替水泥,既處理了廢料,又可降低材料成本。
粉料經過運輸車自帶氣力輸送系統送入相應筒倉儲存。
各分倉圴設有高低位料位計,除塵器、防爆安全閥、破拱裝置、手動蝶閥及輸送管路等附件。
C、外加劑:設3只外加劑儲料倉,外加劑由廂式提升機輸送到倉頂,人工加入。用于不同特殊原料或砂漿生產時使用,擴大原料選擇范圍和成品多品種生產。
D、微量添加劑采用一工添加劑添加裝置,該添加裝置安放在地面,包含砂漿外加劑儲存、計量和發送裝置。
 3、原料計量及添加:
本系統計量層設有1臺砂計量秤,1臺粉料秤和1臺外加劑稱。骨料由筒倉經氣動閥口進入秤斗;粉體料分別螺旋輸送機喂料到秤斗計量。微量全自動計量和添加,把計量誤差縮小到5克左右。
4、攪拌系統:
 本系統采用一工高效砂漿混合機,型號LD-3000,批次最大攪拌砂漿重量3000㎏,卸料采用大開門機構。設置氣相平衡系統。
5、成品處理:
 經過攪拌混合圴勻的砂漿從攪拌機卸入成品斗,通過氣動三通分為兩路:
一路直接經過散裝機進入散裝車運往工地。另一路經過水平螺旋機輸送到包裝過度倉包裝。
6、成品包裝:
 由成品倉經螺旋機把物料輸送到包裝儲倉,包裝儲倉下面布有兩臺閥口包裝機,包裝好的成品袋經皮帶機送入成品車間。
三、除塵系統
1、筒倉頂層:各粉體料倉分別自帶除塵器。
2、計量系統:計量物料采用封閉溜槽和螺旋輸送機輸送,各稱斗進出料排氣設集塵裝置。
3、成品層:散裝機與包裝機共用一臺除塵器。
4、烘干機廢氣經過旋風布袋兩級分離除塵,以煤為燃料時排除的廢氣經過脫硫塔脫硫。
四、計算機控制系統:
采用臺灣研華工業控制計算機
采用進口專用電子秤配料控制儀表(PT650D)
計算機控制系統實現計量、卸料、輸送、攪拌及出料全過程的自動控制及完全的手動支持。
具有打印統計生產日報表、月報表、原始生產數據的查詢及盤料的計量比較。根據用戶要求設計送貨單的票據格式
強電柜,操作臺所用主要元器件均為施耐德產品。
能儲存1000個配方及計劃號,可隨時調用及修改。
動態模擬過程。具有計算機自我診斷,報警功能。
具有落差自動修正,確保精度的功能。
五、生產線的產量及技術數據;
砂烘干及篩分
每小時產量               60t/h
尾礦和砂子:
含水率                   7 % (設定)
干燥后含水率             < 0.5 %
干砂機出口溫度           70° C
砂的粒度                  0 – 4.0 mm
篩網孔徑                 4.0 mm
2.  攪拌系統
年設計產量:              480000 噸
工作日/年                 300
工作時/日                 16
骨料品種                  4
粉料品種                  4
攪拌機的類型             一工高效混合機
容積                      3000 L
預設散料密度              1.6 kg/L
最大批次                  3000 kg
設計周期                  180 s
最大混合產量              60T/H
包裝系統
包裝機                     一工氣動干粉砂漿專用包裝機
散裝密度                    最大 1.5公斤/立方分米
粒度                        最大 5.0 mm
包裝機數量                  4臺
稱重系統                    電子式
空袋喂料                    自動套袋
包裝袋類型                  閥口袋用
每袋包裝重量                20-50kg
產量                        6000袋/時 
生產線的數據
混合系統的總裝機容量        350 kW 左右(含烘干機)
空氣消耗量                  500 Nm3/h
                            壓力最小為6公斤的干燥、無油氣體
電機電壓/頻率                380 V / 50 Hz(交流電)

一工是專業干混砂漿生產線廠家,如有相關問題咨詢了解,可直接聯系杜工,歡迎廣大朋友交流探討!

掃碼撥打電話

服務熱線:杜工

13906202820

蘇州一工機械有限公司蘇ICP備05086008號-1全國服務熱線:13906202820(杜工)